Skip to main content
Home
Chi siamo
Regolatori di Velocità
RVM Serie - RVT Serie
Test per regolatori e ricerca guasti
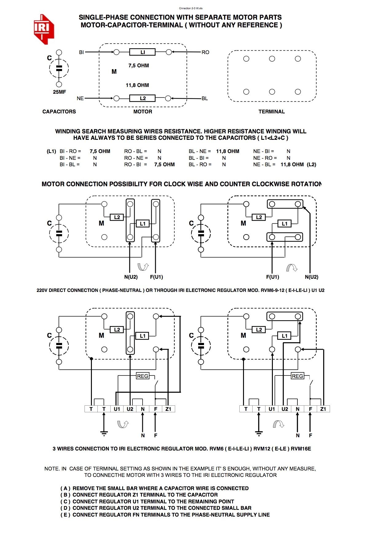
Connesioni a 2 o 3 fili
Norme CE-EMC
Rifasamento
Quadri Condensatori Rack
Bolletta
Scelta Consulente
Energivori
Sei un Energivoro?
Energivori in Istruttoria
Servizi Energivori
AUDIT - EGE
Contratti Consulenza
Risparmio Energetico
Contatti
News
Energia dei Semplici
Home
Chi siamo
Regolatori di Velocità
RVM Serie - RVT Serie
Test per regolatori e ricerca guasti
Connesioni a 2 o 3 fili
Norme CE-EMC
Rifasamento
Quadri Condensatori Rack
Bolletta
Scelta Consulente
Energivori
Sei un Energivoro?
Energivori in Istruttoria
Servizi Energivori
AUDIT - EGE
Contratti Consulenza
Risparmio Energetico
Contatti
News
Energia dei Semplici
+43 (0)664-88874390
Connesioni a 2 o 3 fili
.
PDF